доброго времени суток.
хочу установить сигнализацию самостоятельно.
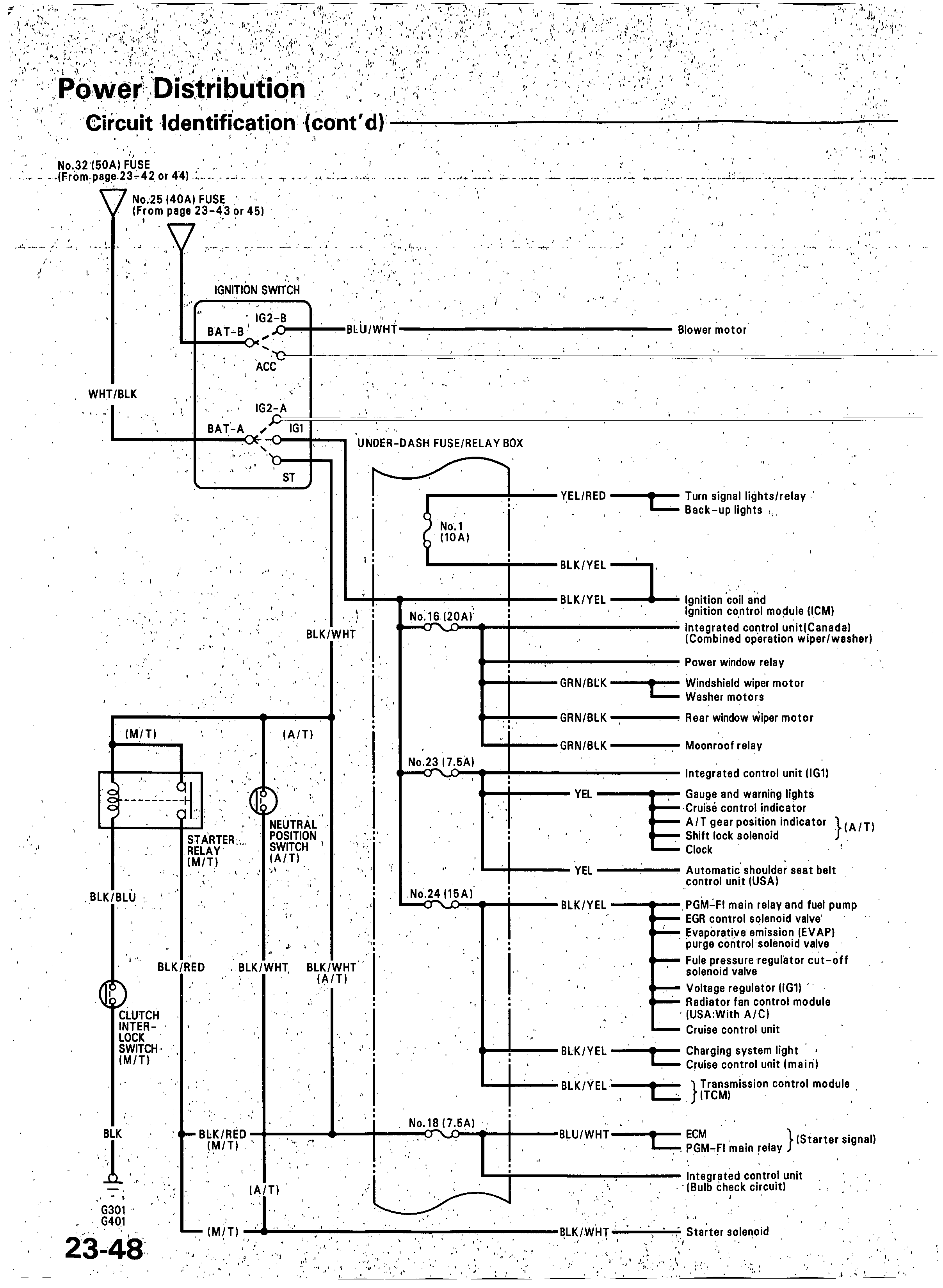
интересует вопрос: как правильно подключить 6-контактный разъем автозапуска (а именно синий провод)? как запрограммировать синий провод (ACC или IG1)?
цепи от замка зажигания нарисованы на картинках.



